很多機械都廣泛應用電動機來拖動,是工礦企業單位不可缺少的專用設備。電動機斷相變成缺相運行是電動機常見的故障之一,通過對電動機斷相原因危害進行分析,采取積極措施,保證電動機正常的運行,減少經濟損失。
1、三相電動機發生斷相造成缺相運行的原因
(1)三相電動機的定子繞組一相斷線或電動機的電源電纜、架空進線一相斷線。
(2)三相電動機電源的熔斷器一相熔斷或一相接觸不良。
(3)三相電動機的開關、刀閘一相接觸不良或一相斷開等。
2、三相電動機發生斷相造成缺相運行的現象
(1)原來停著的三相電動機發生斷相時,一旦通電不但起動不起來,而且還會發出“唔唔” 作響的聲音,用手撥一下電動機轉子的軸,也許電動機能慢慢轉動起來。
(2)正常運轉的三相電動機,發生斷相造成缺相運行時,電動機轉子的電流突然增大,電動機溫升會由此加劇,嚴重時甚至燒毀電動機。
3、三相電動機發生斷相變成缺相運行的危害分析
(1)原來是停著的三相電動機,發生斷相造成缺相時, 電動機的正向力矩等于反向力矩, 合成力矩為零, 說明電動機沒有起動力矩, 這就是當電動機一相斷電后起動不起來的原因,化學教育中心。這時因為電動機部分定子繞組有電流通過, 因此電動機的鐵芯中仍有磁通產生, 所以電動機發出“唔唔” 作響的聲音。
(2)正常運行的三相電動機發生斷相造成缺相運行時, 它的轉子上作用著兩個電磁力矩: 一個正向力矩扭動著電動機的轉子要使其繼續轉動, 另外出現一個反向力矩, 起制動作用, 使電動機總的合成力矩減小。但只要電動機的電磁合成力矩尚大于電動機轉軸上的阻力力矩時, 電動機還是可以轉動的, 只是電動機的轉動速度陡然變慢罷了。
①若三相電動機在正常狀況時的最大力矩倍數(最大力矩 / 額定力矩)大于 2, 那末三相電動機在一相斷電后將能繼續運行; 三相電動機變成缺相運行, 因反向磁場的存在, 電動機的無功電流上升、功率因數降低, 電動機的效率也就降低了。
②若三相電動機一相斷電后仍帶額定負載運行, 電動機的轉子、定子電流將增大, 電動機的轉子、定子損耗都會顯著增加, 電動機的發熱加劇而造成過熱, 嚴重時將燒毀電動機。
4、電動機斷相自動保護器的設計
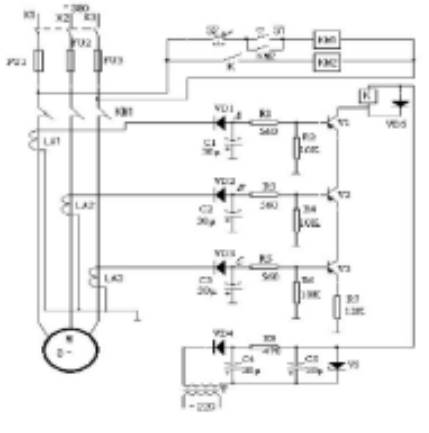
正常運行中的三相電動機缺一相電源后, 變成兩相運行, 斷相一相繞組的電流為零, 而其余兩相的工作電流將增大很多, 其繞組出現發熱現象, 如果運行時間過長嚴重時甚至會燒毀定子繞組。為了防止缺相運行燒毀電動機, 可以采用多種保護方案。這里介紹一款電子式電動機斷相自動保護器, 如圖 1 所示。

圖1電動機斷自動保護電路
4.1該保護電路的組成
電源電路: 由電源變壓器 T、整流二極管VD4、濾波電容C4、C5、限流電阻R8、穩壓管 VS 等組成,該電路用來產生 +20V 電壓, 供給繼電器 K 以及驅動電路。
電流檢測電路: 由電流變換器 LA1 、LA2、LA3、整流二極管VD1~VD3、濾波電容 C1~C3 等組成。
起動控制電路: 由起動按鈕 S1 、停止按鈕 S2 、繼電器 K 、交流接觸器 KM1 、KM2 等組成。
保護控制電路:由電阻 R1 ~R7 、晶體管V1~V3、繼電器K、交流接觸器 KM1、KM2、等組成。
4.2工作原理

圖2電動機斷和自動保護器的電路板
合上刀開關,按動起動按鈕 S1 后,交流接觸器 KM1 通電工作, 其三個主觸頭接通, 使電動機 M 起動運轉。
三個電流變換器(LA1~LA3)分別套裝在電動機三相電源的進線上, 將三相電流變換成三個電壓信號,再經過 VD1~VD3、C1 ~ C3 的半波整流與濾波后, 分別加到V1~V3 的基極上。V1~V3 和其外圍電阻器組成一個有三個輸入端的與門電路。
當電動機的三相電流均正常時,A、B、 C 三端對地的電壓均相同(約為 -1.5V),此時 V1 ~V3 均導通, 繼電器 K 吸合, 其常開觸頭閉合,使交流接觸器 KM2 的觸頭在按起動按鈕 S1 后維持閉合,將電動機 M 的三相電源接通。
若由于某種原因造成三相電源中任一相斷相時, 則該相電壓信號為零, 相應的晶體管將截止, 使繼電器 K 和交流接觸器均釋放, 切斷電動機 M 的工作電源, 從而保護電動機不會因缺一相電源, 變成兩相運行, 過熱而損壞。
4.3元器件選擇
R1~R7 選用 1/4W 或 1/8W 碳膜電阻器;R8 選用 2W 金屬膜電阻器。
C1 ~C3 均選用耐壓值為 16V 的電解電容器;C4 和C5 均選用耐壓值為 50V 的電解電容器。
VD1~VD4 均選用 1N4007 硅整流二極管;VS 選用 1W 、20 ~ 24V2CW21K 或2CW115 穩壓二極管。
V1 ~V3 均選用 3AX81 或 3AX83 鍺PNP 型晶體管。
K選用吸合電流為22mA、動作電壓為16.5V、額定電壓為24V 的JRX 直流繼電器。
電流變換器LA1~LA3 可用聲 0.23mm 的高強度漆包線在 MXO — 2000 磁環上繞650~800 匝。
KM 選用 CJ20-63 型交流接觸器。
5、結語
通過仿真軟件對該電路進行了仿真測試, 其結果是該保護器的設計動作可靠、成本低、使用性強。